76 Wagoneer Engine Wiring

76 Wagoneer Engine Wiring. 16 pictures about tom 'oljeep' collins fsj wiring page : Import oe quality 3209 starter:

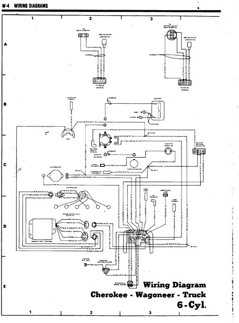
Tom 'Oljeep' Collins FSJ Wiring Page
Tom 'Oljeep' Collins FSJ Wiring Page from oljeep.com

Go for a 1uz or 2uz instead or 3uz if u can find one. Web get discount prices, fast shipping and ultimate product help when shopping for 1986 jeep grand wagoneer (sj) engine wiring harness at 4 wheel parts. Wiring jeep diagram cherokee 1986 wagoneer wrangler.

Tom 'Oljeep' Collins Fsj Wiring Page.


Web web 76 wagoneer engine wiring. 1144 views 11 replies 4 participants last post by v8jeeps, jun 10, 2010. Custom style lighting parts for a unique.

Import Oe Quality 3209 Starter:


Web 76 wagoneer engine wiring. Web get discount prices, fast shipping and ultimate product help when shopping for 1986 jeep grand wagoneer (sj) engine wiring harness at 4 wheel parts. (5) remove 1 inch of insulation from each wire on.

Parts Fit For The Following Vehicle.


Web the updated service procedures apply to the following models: Go for a 1uz or 2uz instead or 3uz if u can find one. Come join the discussion about.

If You Can Lay Your Hands On A Vk56Vd That.


Web shop speedway motors 1976 jeep wagoneer engine wiring harnesses and get free shipping on orders over $149 at speedway motors. Web 76 wagoneer engine wiring. Web wagoneer grand 1988 jeep engine harness build thread.

Web Get Discount Prices, Fast Shipping And Ultimate Product Help When Shopping For 1986 Jeep Grand Wagoneer (Sj) Engine Wiring Harness At 4 Wheel Parts.


The following wiring diagram files are for 1976 and 1977 jeep cj. Web carid offers a variety of replacement wiring harness resulting in excellent performance for your 1976 jeep wagoneer. Searching for 1987 jeep grand wagoneer engine wiring/ electrical information' compiled.